



近年来,随着电子技术和计算机技术的发展,低压电器的智能化趋势越来越明显,市场上出现了一些智能低压电器,如固态继电器、电子式热继电器、智能接触器、智能断路器等。这些智能低压电器普遍采用单片机控制,并具有通信功能。应用较多的是智能断路器。
固态继电器(Solid state reley)简称SSR,是一种新型无触点继电器。固态继电器(SSR)与机电继电器相比,是一种没有机械运动、不含运动零件的继电器,但它具有与机电继电器本质上相同的功能。SSR是一种全部由固态电子元件组成的无触点开关元件,利用电子元器件的电、磁和光特性来完成输入与输出的可靠隔离,利用大功率三极管、功率场效应管、单向可控硅和双向可控硅等器件的开关特性,来达到无触点、无火花地接通和断开被控电路。
固态继电器有三部分组成:输入电路,隔离(耦合)和输出电路。按输入电压的不同类别,输入电路可分为直流输入电路、交流输入电路和交直流输入电路三种。有些输入控制电路还具有与TTL/CMOS兼容,正负逻辑控制和反相等功能。固态继电器的输入与输出电路的隔离和耦合方式有光电耦合和变压器耦合两种。固态继电器的输出电路也可分为直流输出电路,交流输出电路和交直流输出电路等形式。交流输出时,通常使用两个可控硅或一个双向可控硅,直流输出时可使用双极性器件或功率场效应管。
交流固态继电器SSR是一种无触点通断电子开关,为四端有源器件。其中,两个端子为输入控制端,另外两端为输出受控端,中间采用光电隔离,作为输入输出之间电气隔离(浮空)。在输入端加上直流或脉冲信号,输出端就能从关断状态转变成导通状态(无信号时呈阻断状态),从而控制较大负载。整个器件无可动部件及触点,可实现相当于常用机械式电磁继电器一样的功能。
SSR固态继电器以触发形式,可分为零压型(Z)和调相型(P)两种。在输入端施加合适的控制信号 V IN 时,P型SSR立即导通。当 V IN 撤销后,负载电流低于双向可控硅维持电流时(交流换向),SSR关断。Z型SSR内部包括过零检测电路,在施加输入信号 V IN 时,只有当负载电源电压达到过零区时,SSR才能导通,并有可能造成电源半个周期的最大延时。Z型SSR关断条件同P型,但由于负载工作电流近似正弦波,高次谐波干扰小,所以应用广泛。
由于固态继电器是由固体元件组成的无触点开关元件,因此与电磁继电器相比具有工作可靠、寿命长,对外界干扰小,能与逻辑电路兼容、抗干扰能力强、开关速度快和使用方便等一系列优点,因而具有很宽的应用领域,有逐步取代传统电磁继电器之势,并可进一步扩展到传统电磁继电器无法应用的计算机等领域。
固态继电器可直接用于三相电机的控制,如图1.38所示。最简单的方法是采用 2 只SSR作电机通断控制,4 只SSR作电机换相控制,第三相不控制。作为电机换向时应注意,由于电机的运动惯性,必须在电机停稳后才能换向,以避免产生类似电机堵转情况,引起的较大冲击电压和电流。在控制电路设计上,要注意任何时刻都不应产生换相SSR同时导通的情况。上下电时序,应采用先加后断控制电路电源,后加先断电机电源的时序。换向SSR之间不能简单地采用反相器连接方式,以避免在导通的SSR未关断,另一相SSR导通引起的相间短路事故。此外,电机控制中的保险、缺相和温度继电器,也是保证系统正常工作的保护装置。
图1.38 用固态继电器控制三相异步电动机
图1.39 4 路 20 A智能继电器模块
智能继电器又称为智能逻辑继电器、可编程序继电器或通用逻辑模块等,主要用于逻辑顺序控制,相当于微型PLC,主要完成继电器的功能,即它用在I/O点数不多而原来使用继电器的地方。图1.39 为 4 路 20 A智能继电器模块。
传统的PLC主要用在工业领域,而智能继电器适合小成本的自控设备,例如用在洗车、自动售货机、照明控制、门窗控制上。但它又不同于继电器,它是“可编程序”的,是“通用”的,是“智能”的,除了简单的逻辑控制、计时、计数功能外,部分产品还带模拟量输入输出,并具有PID调节功能。为了观察参数状态及编程方便,部分产品还带有一体化的HMI人机操作界面,因而具有更广泛的应用前景。
LOGO!是西门子公司研制的具有通用逻辑控制功能的控制器,又叫可编程通用逻辑控制模块,可通过编程方式来实现各种逻辑控制及定时控制、计数控制等功能。LOGO!的出现填补了继电器与PLC之间的技术空白。LOGO!不同于PLC,它有许多优于PLC的地方。LOGO!集成了:
①控制器;
②操作面板和带背景灯的显示面板;
③电源;
④扩展模块接口;
⑤存储器卡、电池卡、存储器/电池集成卡、LOGO!PC或者USB PC电缆的接口;
⑥可选文本显示器(TD)模块的接口;
⑦预先配置的标准功能,例如接通断开延时、脉冲继电器和软键;
⑧定时器;
⑨数字量和模拟量标志;
⑩输入和输出,依据设备类型。
LOGO!内部集成了 8 个基本功能模块和 26 个特殊功能模块,包含了 12 个定时功能、3个继电器触发功能、5 个模拟量功能以及计数器、信息文本和移位寄存器等多种功能。如果客户使用LOGO!编程软件,只需在计算机上通过简单的拖曳和连线功能即可完成控制程序的编写。它的离线模拟功能可以检测程序执行结果或模拟现场控制。LOGO!编程软件不仅提供了功能块的编程方式,还提供了梯形图的编程模式,两种模块之间可以随意切换,从而方便了熟悉PLC编程方式的技术人员对LOGO!的使用。
LOGO!广泛应用于各种领域,LOGO!既可在家庭和安装工程中使用,例如用于楼梯照明、室外照明、遮阳篷、百叶窗、商店橱窗照明等,也可在开关柜和机电设备中使用,例如门控制统、空调系统或雨水泵等。LOGO!也可以作为专用控制系统应用在暖房或温室中,用于控制操作信号,如果连接了通信模块(例如:AS_i模块),还可分散式地控制机器和流程。此外,LOGO!还提供不带操作面板和显示单元的特殊型号,它们适用于小型机械设备、电气装备。
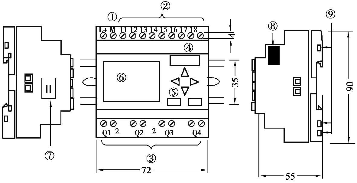
LOGO!按本机模块特点分为基本型和经济型,基本型的带面板显示,经济型的不带面板显示;按供电电压分为直流型和交流型;按输出方式分为继电器输出(R)和晶体管输出。图1.40 所示为LOGO!本机模块基本型的外形图。
图1.40 LOGO!基本型外形图
1—电源;2—输入;3—输出;4—带盖板的模块槽;5—控制面板;6—LCD;7—LOGO!TD电缆接头;8—扩展接口;9—机械编码插座
智能断路器是指具有智能化控制单元的低压断路器。
智能断路器与普通断路器一样,也有绝缘外壳、触头系统和操作机构,所不同的是普通断路器的脱扣器换成了具有一定人工智能的控制单元,或者称为智能脱扣器。这种智能控制单元的核心是具有单片机处理器,其功能不但覆盖了全部脱扣器的保护功能(如短路保护、过流、过热保护、漏电保护、缺相保护等),而且还能够显示电路中的各种参数(电流、电压、功率、功率因数)。各种保护功能的动作参数也可以设定、修改和显示。保护电路动作时的故障参数,可以存储在非易失存储器中以便查询。此外,还扩充了测量、控制、报警、数据记忆及传输、通信等功能,其性能大大优于传统的断路器产品。
智能断路器原理框图如图1.41 所示。单片机对各路电压和电流信号进行规定的检测。当电压过高或过低时发出脱扣信号。当缺相功能有效时,如三相电流不平衡超过设定值,发出缺相脱扣信号,同时对各相电流进行监测,根据设定的参数实施三段式(瞬动、短延时、长延时)电流热模拟保护。
图1.41 智能断路器原理图
智能断路器是以微处理器为核心的机电一体化产品,使用了系统集成技术。它包括供电部分(常规供电、电池供电、电流互感器自供电)、传感器、控制部分、调整部分以及开关部分,各个部分相互关联又相互影响。系统集成化技术的主要内容就是协调和处理好各个组成部分的关系,使其既满足所有的功能,又在体积、功耗、可靠性、电磁兼容性电等方面不超出现有技术条件所允许的范围。
智能型可通信断路器属于第四代低压电器产品。随着集成电路技术的发展和微处理器功能的越来越强大,集成电路和微处理器成为第四代低压电器的核心控制技术。专用集成电路如漏电保护、缺相保护专用集成电路、专用运算电路等的采用,不仅能减轻CPU的工作负荷,而且能够提高系统的响应速度。另外,断路器要完成多种保护功能,就要有相应的各种传感器,因此要求传感器要有较高的精度、较宽的动态范围,同时要求体积要小,输出信号还要便于与智能控制电路接口。故新型的智能化、集成化传感器的采用,可使智能断路器的整体性能提高一个档次。