



位逻辑指令是实现PLC控制的基本指令,即按照一定的控制要求对“0”“1”两个布尔操作数(BOOL)进行逻辑组合,可以构成“与”“或”“异或”等基本逻辑操作,也可以构成“置位”“复位”“上升沿检测”“下降沿检测”等复杂逻辑操作,并将其结果送入存储器状态字的逻辑操作结果(RLO)。
表2-1所示为常见的位逻辑指令汇总,主要包括触点和线圈指令,具体说明如下:
1.取反指令
取反指令(
、
)改变能流输入的状态,将RLO的当前值由0变1,或由1变0。如图2-1中,左右母线是一个直流电源的正负极,左母线是接正极,右母线接负极,能流(电流)沿着梯形图,从左母线流到右母线,形成一条回路。如果采用
线圈取反指令,如图2-2所示,则输出结果与图2-1刚好相反。
2.边沿检测指令
边沿信号在PLC程序中比较常见,如电动机的起动、停止、故障等信号的捕捉都是通过边沿信号实现的。如图2-3所示,上升沿检测指令检测每一次0到1的正跳变,让能流接通一个扫描周期;下降沿检测指令检测每一次1到0的负跳变,让能流接通一个扫描周期。
图2-1 能流的概念
图2-2 线圈取反指令
3.置位/复位指令
当触发条件满足(即RL0 = 1)时,置位指令将一个线圈置1;当触发条件不再满足(即RLO=0)时,线圈值保持不变,只有触发复位指令时才能将线圈值复位为0。单独的复位指令也可以对定时器、计数器的值进行清零。梯形图编程指令中RS、SR触发器带有触发优先级,当置位、复位信号同时为1时,将触发优先级高的动作,如RS触发器,S(置位在后)优先级高。
图2-3 边沿检测示意
表2-1 位逻辑指令汇总
(续)
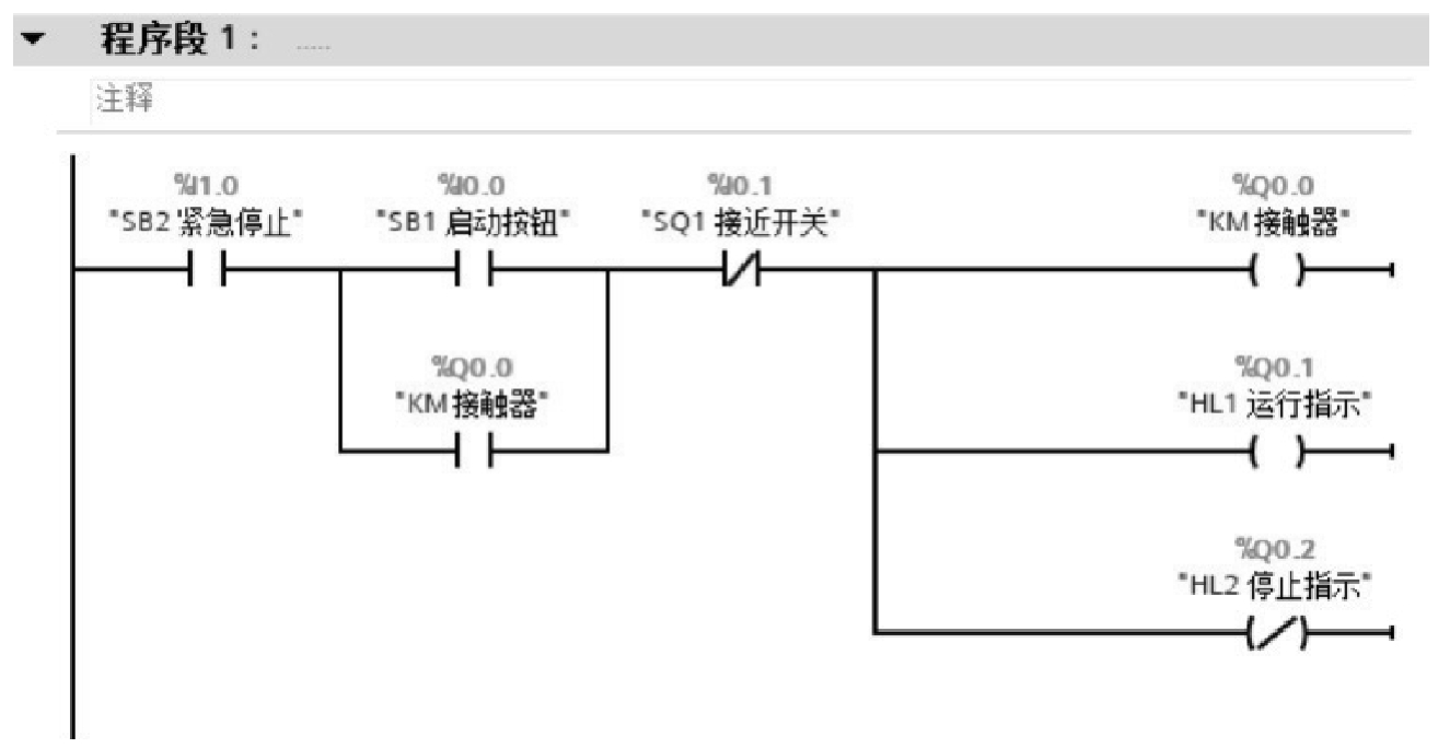
【实例2-1】 用自锁实现输送带起停控制
任务说明
采用S7-1200 CPU1215 C DC/DC/DC来进行输送带起停控制电路的设计,即用启动按钮SB1控制输送带电动机运行,带动BOX物品从右向左运行,当达到最左侧的接近开关附近时,接近开关感应到物品,输送带电动机停止;急停按钮可以随时按下来,停止输送带电动机;指示灯的运行和停止指示与电动机的动作一致。请用自锁控制来进行梯形图编程,并进行程序编辑与下载。输送带起停控制示意如图2-4所示。
ex2-1
图2-4 输送带起停控制示意
解决步骤
STEP1:定义输入/输出元件
输送带起停控制涉及按钮、接近开关、电动机和指示灯等元件,表2-2所示为本实例的输入/输出元件及控制功能。
表2-2 输入/输出元件及控制功能
STEP2:电气接线
本实例采用S7-1200 PLC中的CPU1215C DC/DC/DC,具体接线图如图2-5所示。为了更加直观地反映输入/输出情况,将电源部分略作修改后的接线图如图2-6所示(本书后续实例主要采用这种画法)。
图2-5 【实例2-1】接线图
图2-6 【实例2-1】接线简化图
STEP3:PLC梯形图编程
PLC的梯形图编程方法可以采用传统的“继电器-接触器”思路,如本实例中的“自锁控制”方法,当按下按钮I0.0后,Q0.0线圈闭合;此时Q0.0的触点动作,持续接通Q0.0线圈,形成自锁控制。当I1.0紧急停止动作或I0.1接近开关动作,Q0.0线圈断开,自锁失效。在编程中,还需要注意Q0.2输出和Q0.1刚好相反,可以采用取反线圈
实现。
输送带起停梯形图如图2-7所示。
图2-7 输送带起停梯形图
STEP4:PLC调试
将图2-7所示的梯形图程序经编译下载到PLC后,可以进行在线监控,如图2-8所示。需要注意的是SB2急停按钮在接线上是常闭触点,因此在梯形图编程中画的是常开,正常情况实际的在线监控也是接通的,只有当按下急停按钮后,I1.0信号才断开。
图2-8 在线监控示意
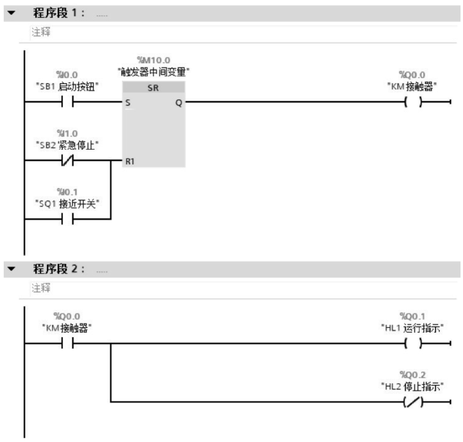
【实例2-2】 用SR触发器控制输送带
任务说明
输送带控制跟【实例2-1】一样,不同的是要用启动按钮SB1和急停按钮SB2,用SR触发器进行编程控制。
ex2-2
解决步骤
STEP1:定义输入/输出元件和电气接线
采用跟【实例2-1】一致的输入/输出元件与电气接线。
STEP2:PLC梯形图编程
采用SR触发器进行梯形图编程,如图2-9所示。触发器SR或RS的唯一区别是优先级,本实例中是R优先,即使S端信号ON,此时R1(注意此时优先级的下标多了一个数字“1”)端信号为ON时,输出Q为OFF。
图2-9 SR触发器实现输送带起停控制梯形图